扒渣机电路图及控制系统
时间:2014-06-18作者:admin
一、电路系统工作原理
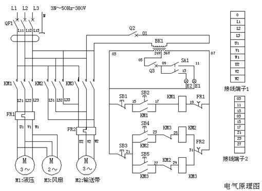
接通外接电源,闭合漏电断路器,按压启动按钮S2、接触器KM1闭合,液压电机M1运转,液压油散热器风扇电机M3同时运转,液压系统正常运行;按压停止按钮S1、电机M1、M3停止运转。
按压正转启动按钮S4、接触器KM2吸合,电动滚筒电机M2正向运转,输送带正向运转;按压停止按钮S3,电机M2停止运转;按压反转启动按钮S5、接触器KM3吸合,电动滚筒电机M2反向运转,输送带反向运转;按压停止按钮S3,电机M2停止运转。
照明开关KA1拉出一挡:前灯亮,拉出二档:前灯、后灯都亮。
二、扒渣机电路图

三、电器元件规格
接通外接电源,闭合漏电断路器,按压启动按钮S2、接触器KM1闭合,液压电机M1运转,液压油散热器风扇电机M3同时运转,液压系统正常运行;按压停止按钮S1、电机M1、M3停止运转。
按压正转启动按钮S4、接触器KM2吸合,电动滚筒电机M2正向运转,输送带正向运转;按压停止按钮S3,电机M2停止运转;按压反转启动按钮S5、接触器KM3吸合,电动滚筒电机M2反向运转,输送带反向运转;按压停止按钮S3,电机M2停止运转。
照明开关KA1拉出一挡:前灯亮,拉出二档:前灯、后灯都亮。
二、扒渣机电路图

三、电器元件规格
| 代号 | 名称 | 型号规格 | 单位 | 数量 |
| M1 | 液压电动机 | Y160M-4- 11KW | 台 | 1 |
| M2 | LWT-60电动滚筒 | TDY-4KW-0.8-600-320 | 台 | 1 |
| M3 | 散热器风扇电机 | 300FZY7--D 380V160W | 台 | 1 |
| Q | 漏电断路器 | DZ47LE-C50 3P | 只 | 1 |
| KM1 | 接触器 | CJX2--3210 32A 线圈电压36V | 只 | 1 |
| KM2、KM3 | 接触器 | CJX2--1810 18A 线圈电压36V | 只 | 2 |
| 辅助触点 | F4--11 | 只 | 2 | |
| K1 | 热继电器 | JR36--32 20--32A | 只 | 1 |
| K2 | 热继电器 | JR36--20 6.8-11A | 只 | 1 |
| S1、S2 | 防爆防腐控制按钮 | LA5821——2 | 只 | 1 |
| S3、S4、S5 | 防爆防腐控制按钮 | LA5821——3 | 只 | 1 |
| BK | 控制变压器 | NDK-300VA 220-380/24-36V | 只 | 1 |
| Q2 | 断路器 | DZ47-C5 1P | 只 | 1 |
| Q3 | 断路器 | DZ47-C10 1P | 只 | 1 |
| 接线端子 | TD(AZ1)-15A-500V 10位 | 只 | 1 | |
| 接线端子 | TD(AZ1)-30A-500V 10位 | 只 | 1 | |
| KA | 照明开关 | JK107 | 只 | 1 |
| E1、E2 | 车灯 | 24V50W | 只 | 2 |
上一篇:
千亿球友会扒渣机性能优异 灵宝市场受好评 下一篇:
扒渣机液压系统原理图
访客最多
TAG标签:扒渣机 扒渣机电路图







在线咨询